Piezo Hannas (WuHan) Tech Co, .Ltd. Proveedor profesional de elementos piezocerámicos
Noticia
Usted está aquí: Hogar / Noticias / Información del transductor ultrasónico / Circuito de sensor de humidificador ultrasónico compuesto por transductores ultrasónicos

Circuito de sensor de humidificador ultrasónico compuesto por transductores ultrasónicos

Vistas:0     Autor:Editor del sitio     Hora de publicación: 2021-03-23      Origen:Sitio

Preguntar

facebook sharing button
twitter sharing button
line sharing button
wechat sharing button
linkedin sharing button
pinterest sharing button
whatsapp sharing button
sharethis sharing button

Circuito de sensor de humidificador ultrasónico compuesto por transductores ultrasónicos


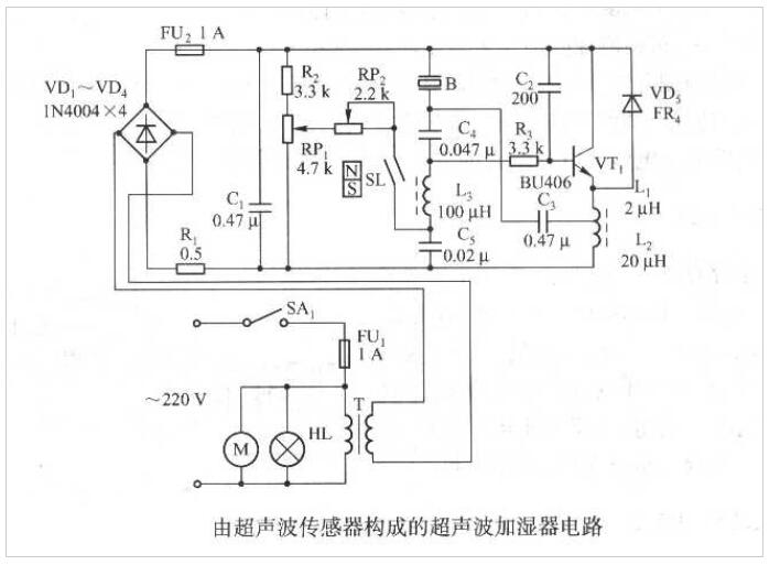
La figura de abajo es un circuito de sensor de humidificador ultrasónico compuesto por unTransductor ultrasónico piezoeléctrico, que es adecuado para humidificar el aire en la habitación.



Ycuin1k13kuji% _z64cc6



1. Circuito de composición

El circuito que se muestra en la figura anterior se compone principalmente de un oscilador ultrasónico compuesto por VTI y sus componentes periféricos. SL es un sensor magnético del interruptor de caña, que junto con el flotador magnético de la polaridad de N-S forman un interruptor de control de nivel de agua. B es un sensor ultrasónico.


2. Circuito de la fuente de alimentación.

El voltaje de CA de 220V se agrega al indicador de alimentación H a través del interruptor de encendido SA1, el fusible de CA FU1. El motor del ventilador de escape de la niebla M y el transformador de potencia T Primary. Después de la salida de bajo voltaje de 45V de CA del SECUNDARIO T es el puente rectificado por VDI ~ VD4 y se filtra por C1, el voltaje de CC obtenido de aproximadamente 50 V se proporciona al circuito de etapa posterior como fuente de alimentación de trabajo. El circuito de corriente máxima de operación deMedición de la distancia del transductor ultrasónicoes de aproximadamente 530 mA.


3. Circuito de oscilador ultrasónico.

El circuito de oscilación ultrasónico se compone de VTI, LI, L2, etc., y la frecuencia de oscilación es la misma que la frecuencia de resonancia natural de laTransductor de distancia ultrasónica piezoeléctricaB. Transductor ultrasónico B es tanto un elemento resonante como una carga de circuito. RPI es un potenciómetro para ajustar la cantidad de niebla. RP2 es un potenciómetro de corte auxiliar. El ajuste de RPI puede cambiar la tensión de bias de CC de VTI, y la amplitud de la salida de oscilación se puede ajustar dentro de un cierto rango. Cuanto mayor sea la amplitud, mayor será la cantidad de niebla producida.


4. Circuito de control de nivel de agua ultrasónico.

El interruptor de control de nivel de agua compuesto por SL y el flotador magnético de N-S se usa para controlar el nivel del agua. El flotador magnético se mueve hacia arriba y hacia abajo con el nivel de agua en el recipiente. Cuando el nivel del agua cae a un cierto nivel, la distancia relativa aumenta, SL pierde el magnetismo y se desconecta, y VTI se detiene a vibrar. En este momento, el agua debe agregarse al contenedor.



Tecnología piezoeléctrica Co de Hannas (WuHan). El Ltd es fabricante de equipamiento ultrasónico profesional, dedicado a la tecnología ultrasónica y a las aplicaciones industriales.                                    
 

RECOMENDAR

CONTÁCTENOS

Agregar: No.456 Wu Luo Road, distrito de Wuchang, ciudad de Wuhan, provincia de HuBei, China.
Email:  sales@piezohannas.com
Teléfono: +86 27 81708689        
Teléfono: +86 15927286589          
QQ: 1553242848 
Skype: live:mary_14398
       
Copyright 2017 Piezo Hannas (WuHan) Tech Co, .Ltd. Todos los derechos reservados.
Productos